企業博客
更多>>使用愛普生32.768K時鐘晶振的高精度對時
來源:http://m.uanxin.cn 作者:zhaoxiankh 2014年05月16
近年,隨著電波手表的普及以及可從NTP時間服務器獲取標準時間等,獲取極為準確的時間已不再繁瑣勞神.因此,用于金融,交通管理,電力控制,安全及體育等應用系統設計一般均以可參照正確時間為基礎.這類處理系統在數據輸入,輸出部分必須設置為數眾多的終端設備,且這些終端設備也需要有正確的時間.為了回應上述需求,愛普生向市場提供了內建以高穩定頻率振蕩的石英晶振的實時時鐘模塊.
該產品群中,內建TCXO晶體振蕩器數字式實時時鐘模塊,具有溫度補償功能的高精度產品如下:RX-4803SA/LC,RA4803SA(串行接口,以下稱為”4803系列”)及RX-8803SA/LC,RA8803SA(I2C 接口,以下稱為”8803 系列”).這些產品可在-40至+85℃的溫度范圍內將頻率輸出精度保持在±3.4×10-6(相當于月差9秒),即每天平均時間誤差控制在±0.3秒以下..jpg)
但是,即便上述產品具備高時間精度,有些顧客因用途需要亦要求對低于1秒的微小誤差進行調節.實時時鐘模塊生成1秒的原理是以32.768K的石英晶體單元做為波源,通過分頻而獲得.如果需要讓多臺設備同時執行某一動作,則有必要對低于 1秒的誤差進行調節,使各設備的時間保持一致.4803系列與8803系列產品可調節低于1秒的誤差,以回應這種需求.
很多愛普生的實時時鐘模塊搭載了RESET功能,可使用軟件對上述低于1秒的誤差進行調節.但是,使用軟件調節時間的方法會因軟件處理時間而產生時間偏差.這對需要以精確時間實現同步的用戶來說,這個誤差也須解決.為此,4803系列和8803系列又搭載了使用硬件調節時間的ERST 功能.
本次說明內建TCXO晶體振蕩器數字式實時時鐘模塊4803系列與8803系列所搭載的用于調節低于 1 秒時間的RESET功能及ERST功能,并使用時序圖等以具體實例進行說明.
【使用愛普生實時時鐘模塊的高精度對時方法(低于1秒時間的調節)】
4803系列與8803系列愛普生實時時鐘模塊可使用以下兩種方法,對低于1秒的時間進行高精度調節:
1.使用RESET位對時:應用軟件的對時方法
2.使用ERST位對時:應用硬件的對時方法
下文詳細說明使用上述兩種對時方法相關的寄存器,重置的動作及設定例.使用上述方法之前,務必先從外部輸入已同步的時間信息.
1.使用RESET位對時例
以軟件進行的RESET位對時可通過操作實時時鐘模塊的寄存器調節時間.除了4803系列與 8803系列以外,很多愛普生的實時時鐘模塊產品采用了該手法.
·關聯寄存器
●4803系列(Bank1、2)
●8803系列(Bank1、2)
RESET位與動作說明(含時序圖例)
RESET位設定為”1”后,計時電路的低于1秒的計時器將在命令結束時被重置.欲在特定時間開始準確計時時,可在設定時間后進行重置,之后將每秒更新秒位計時器.
使用RESET位的注意點
RESET位在下列前提條件之下執行動作:
只將RESET位設定為”1”,計時器不停止(繼續計時);
重置與其它命令相對獨立,單獨動作.寫入RESET位后,命令輸入結束后低于1秒的計時器被重置.
執行重置時不清除進位信息,為此請在設定秒寄存器后不到1秒的時間內重置低于1秒的計時器;

2.使用ERST 位對時例
以硬件進行的ERST位對時可事先設定寄存器后輸入事件信號,以此調節時間.該方法與之前說明的使用RESET位對時相比,不會因軟件處理時間而產生時間偏差,因此能夠以更準確的時間實現同步.
關聯寄存器
●4803系列(Bank3)
●8803系列(Bank3)
ERST 位與動作說明(含時序圖例)
ERST 位設定為”1”后,計時電路的低于1秒的計時器將在檢測出輸入EVIN端子的外部事件的同時被重置.欲在特定時間開始準確計時時,可在設定時間后向 EVIN 端子輸入事件,之后將每秒更新秒位計時器.EHL 位為”0”時,向 EVIN 端子輸入信號的事件檢測結果為低電平;EHL位為”1”時則檢測出高電平(*a).以下是EHL位設定為”1”(檢測出高電平)時的動作例.
使用ERST 位的注意點
ERST 位在下列前提條件之下執行動作:
只將ERST 位設定為”1”,計時器不停止(繼續計時);
ERST 與其它命令相對獨立,單獨動作.寫入ERST 位后,輸入事件時低于1秒的計時器被重置;
執行ERST 時不清除進位信息,為此請在設定秒寄存器后不到 1 秒的時間內重置低于1秒的計時器;
.jpg)
將ERST 位設定為”1”后,只要在事件發生之前將ERST 位設定為”0”,就可使ERST 功能失效.
(*a)進行高精度對時時的信號檢測不去除輸入切跳,但最小脈沖寬度保持時間必須達到367微秒以上,以便在內部時鐘實現計時動作和EVIN端子輸入的同步.
使用ERST 位的高精度對時設定例
時間與日歷的設定例【設定值:2014 年 4 月18日[周五] 15:30:00】
與1PPS信號同步的高精度時間設定
使用 ERST 位進行的硬件對時也可將 GPS 模塊等的 1PPS 信號(每秒脈沖數,1Hz 輸出信號)做為外部事件輸入,以此接收GPS的準確時間信號進行高精度對時.
下例是GPS 模塊輸出的1PPS信號與時間數據輸出的時序圖.
.jpg)
如至今為止的說明所示,愛普生晶振株式會社在向顧客提供高性能(=時鐘精度)實時時鐘模塊的同時,還將提供搭載顧客所需功能的產品,
為構建高精度同步時間處理系統而助力.而且,愛普生的實時時鐘模塊在出廠前均調整了頻率精度,在保證了精度的基礎上提供給顧客,所以使用時不需要調節頻率,為顧客提高設計效率和產品質量做出貢獻.
該產品群中,內建TCXO晶體振蕩器數字式實時時鐘模塊,具有溫度補償功能的高精度產品如下:RX-4803SA/LC,RA4803SA(串行接口,以下稱為”4803系列”)及RX-8803SA/LC,RA8803SA(I2C 接口,以下稱為”8803 系列”).這些產品可在-40至+85℃的溫度范圍內將頻率輸出精度保持在±3.4×10-6(相當于月差9秒),即每天平均時間誤差控制在±0.3秒以下.
.jpg)
但是,即便上述產品具備高時間精度,有些顧客因用途需要亦要求對低于1秒的微小誤差進行調節.實時時鐘模塊生成1秒的原理是以32.768K的石英晶體單元做為波源,通過分頻而獲得.如果需要讓多臺設備同時執行某一動作,則有必要對低于 1秒的誤差進行調節,使各設備的時間保持一致.4803系列與8803系列產品可調節低于1秒的誤差,以回應這種需求.
很多愛普生的實時時鐘模塊搭載了RESET功能,可使用軟件對上述低于1秒的誤差進行調節.但是,使用軟件調節時間的方法會因軟件處理時間而產生時間偏差.這對需要以精確時間實現同步的用戶來說,這個誤差也須解決.為此,4803系列和8803系列又搭載了使用硬件調節時間的ERST 功能.
本次說明內建TCXO晶體振蕩器數字式實時時鐘模塊4803系列與8803系列所搭載的用于調節低于 1 秒時間的RESET功能及ERST功能,并使用時序圖等以具體實例進行說明.
【使用愛普生實時時鐘模塊的高精度對時方法(低于1秒時間的調節)】
4803系列與8803系列愛普生實時時鐘模塊可使用以下兩種方法,對低于1秒的時間進行高精度調節:
1.使用RESET位對時:應用軟件的對時方法
2.使用ERST位對時:應用硬件的對時方法
下文詳細說明使用上述兩種對時方法相關的寄存器,重置的動作及設定例.使用上述方法之前,務必先從外部輸入已同步的時間信息.
1.使用RESET位對時例
以軟件進行的RESET位對時可通過操作實時時鐘模塊的寄存器調節時間.除了4803系列與 8803系列以外,很多愛普生的實時時鐘模塊產品采用了該手法.
·關聯寄存器
●4803系列(Bank1、2)
| Address | 功 能 | bit 7 | bit 6 | bit 5 | bit 4 | bit 3 | bit 2 | bit 1 | bit 0 |
| F | 控制寄存器 | CSEL1 | CSEL0 | UIE | TIE | AIE | EIE | 0 | RESET |
| Address | 功 能 | bit 7 | bit 6 | bit 5 | bit 4 | bit 3 | bit 2 | bit 1 | bit 0 |
| 0F、1F | 控制寄存器 | CSEL1 | CSEL0 | UIE | TIE | AIE | 0 | 0 | RESET |
RESET位設定為”1”后,計時電路的低于1秒的計時器將在命令結束時被重置.欲在特定時間開始準確計時時,可在設定時間后進行重置,之后將每秒更新秒位計時器.
使用RESET位的注意點
RESET位在下列前提條件之下執行動作:
只將RESET位設定為”1”,計時器不停止(繼續計時);
重置與其它命令相對獨立,單獨動作.寫入RESET位后,命令輸入結束后低于1秒的計時器被重置.
執行重置時不清除進位信息,為此請在設定秒寄存器后不到1秒的時間內重置低于1秒的計時器;

2.使用ERST 位對時例
以硬件進行的ERST位對時可事先設定寄存器后輸入事件信號,以此調節時間.該方法與之前說明的使用RESET位對時相比,不會因軟件處理時間而產生時間偏差,因此能夠以更準確的時間實現同步.
關聯寄存器
●4803系列(Bank3)
| Address | 功 能 | bit 7 | bit 6 | bit 5 | bit 4 | bit 3 | bit 2 | bit 1 | bit 0 |
| F | 事件控制 | ECP | EHL | ET1 | ET0 | 0 | 0 | 0 | RESET |
| Address | 功 能 | bit 7 | bit 6 | bit 5 | bit 4 | bit 3 | bit 2 | bit 1 | bit 0 |
| 2F | 事件控制 | ECP | EHL | ET1 | ET0 | 0 | 0 | 0 | RESET |
ERST 位設定為”1”后,計時電路的低于1秒的計時器將在檢測出輸入EVIN端子的外部事件的同時被重置.欲在特定時間開始準確計時時,可在設定時間后向 EVIN 端子輸入事件,之后將每秒更新秒位計時器.EHL 位為”0”時,向 EVIN 端子輸入信號的事件檢測結果為低電平;EHL位為”1”時則檢測出高電平(*a).以下是EHL位設定為”1”(檢測出高電平)時的動作例.
使用ERST 位的注意點
ERST 位在下列前提條件之下執行動作:
只將ERST 位設定為”1”,計時器不停止(繼續計時);
ERST 與其它命令相對獨立,單獨動作.寫入ERST 位后,輸入事件時低于1秒的計時器被重置;
執行ERST 時不清除進位信息,為此請在設定秒寄存器后不到 1 秒的時間內重置低于1秒的計時器;
.jpg)
將ERST 位設定為”1”后,只要在事件發生之前將ERST 位設定為”0”,就可使ERST 功能失效.
(*a)進行高精度對時時的信號檢測不去除輸入切跳,但最小脈沖寬度保持時間必須達到367微秒以上,以便在內部時鐘實現計時動作和EVIN端子輸入的同步.
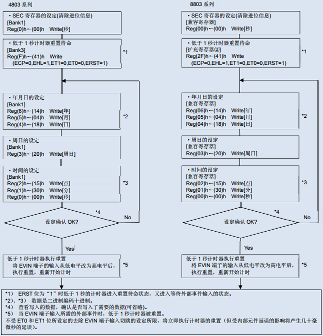
使用ERST 位的高精度對時設定例時間與日歷的設定例【設定值:2014 年 4 月18日[周五] 15:30:00】
與1PPS信號同步的高精度時間設定
使用 ERST 位進行的硬件對時也可將 GPS 模塊等的 1PPS 信號(每秒脈沖數,1Hz 輸出信號)做為外部事件輸入,以此接收GPS的準確時間信號進行高精度對時.
下例是GPS 模塊輸出的1PPS信號與時間數據輸出的時序圖.
.jpg)
如至今為止的說明所示,愛普生晶振株式會社在向顧客提供高性能(=時鐘精度)實時時鐘模塊的同時,還將提供搭載顧客所需功能的產品,
為構建高精度同步時間處理系統而助力.而且,愛普生的實時時鐘模塊在出廠前均調整了頻率精度,在保證了精度的基礎上提供給顧客,所以使用時不需要調節頻率,為顧客提高設計效率和產品質量做出貢獻.
正在載入評論數據...
發表評論:
| 姓名: | |
| 郵箱: | |
| 正文: | |
歡迎參與討論,請在這里發表您的看法、交流您的觀點。
相關資訊
- [2025-11-04]570DCA001230DG美國思佳訊Skywo...
- [2025-11-03]艾博康Abracon晶振ABM12-116-26...
- [2025-11-01]ECS-250-10-37BQ-CTN-TR伊西斯E...
- [2025-10-29]美國伊西斯ECS-120-8-33-JGN-TR...
- [2025-10-28]CM200C32.768KDZF-UT西鐵城Citi...
- [2025-10-27]美國SiTime差分晶振SIT9121AI-2...
- [2025-10-23]ABS07-32.768KHZ-T艾博康ABRACO...
- [2025-10-22]8Q26000008晶技TXC晶振1612 26M...





